オートマチックトランスミッション付きICエンジンパワートレイン
- 内燃機関(ICエンジン)
- ロックアップクラッチ付きトルクコンバーター
- 変速機
- シフトロジック
パワートレインモデルには、スロットル入力とエンジンスピードに基づいてエンジンのトルク出力を決定するために、2Dエンジントルクマップが組み込まれています。トルクを変速機に伝達するロックアップクラッチ付きトルクコンバーターと、ギアシフトとロックアップクラッチの接続を決定するトランスミッション制御ユニットも含まれています。
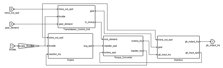
パワートレインの1Dリプレゼンテーション

Engineブロック
スロットル要求、インペラ(反作用)トルク、変速機の出力シャフトの回転速度がエンジンへの入力となり、これがトルクコンバーターのインペラを通してトランスミッションとカップリングされます。Engineブロックの出力は、エンジンのクランクシャフトの回転速度です。
大まかに言うと、火花点火ガソリンエンジン(SIE)または圧縮点火ディーゼルエンジン(CIE)は、回転質量に一定の慣性があるトルクソースとして表されると想定できます(現実的には、ピストンの位置変更によって実際の慣性モーメントが変動するので、フライホイールの慣性によってスムージングされます)。エンジン制御方法に基づいて、静止モードでの安定した動作に十分な適切なトルクは以下のように表すことができます:
- は、スロットル開度レベル
- は、エンジンのクランクシャフトの角速度
エンジン性能のインジケーターはトルク速度特性で表現され、エンジンマップを構成します。Twin ActivateのEngineブロックは、スロットルとエンジンスピードに基づいてエンジントルクを補間する2次元テーブルで構成されます。エンジンのクランクシャフトの回転を表す微分方程式は次のとおりです:
- は、エンジンスピード
- は、エンジンとインペラの慣性モーメント
- は、それぞれエンジン(ブレーキ)とインペラ(反作用)トルク

さらに、変速機の出力シャフトの回転速度に基づいて、アンチストールシステムが適用されます。シャフト速度が、スロットルが開いておらずギアを入れた状態の対応するエンジンのアイドリング速度よりも低い場合、エンジンはカットオフされます。
Torque Converterブロック
トルクコンバーターでは、インペラがエンジンの出力シャフトに接続され、タービンがトランスミッションの入力シャフトに接続されています。トルクが移送されると、2つの要素間でスリップが発生します。入力速度と出力速度間の関係(Speed Ratioとも呼ばれる)は、流体連成アプリケーションの動作を説明します。この関係を決定する実践的で一般的な方法は、タービン速度(変速機の入力シャフト速度)の比率をインペラ速度(エンジンスピード)で割ることです。トルクコンバーターのリプレゼンテーションは、定常状態のTorque RatioおよびImpeller Torque CoefficientをSpeed Ratioに関連付ける定常状態のルックアップテーブルに基づいて構築されます。
Torque Converterブロックへの入力はエンジン(インペラ)回転数と変速機の入力シャフト(タービン)速度で、出力はインペラとタービンの荷重モーメントです。これらのモーメントは以下の式で表されます:
- は、入力シャフトと出力シャフト間の速度比の関数としてのインペラトルク係数
- は、トルクコンバーター内の粘性流体の密度
- は、トルクコンバーターの最大外径
- は、タービン速度
- は、速度比の関数としてのインペラトルク
トルクコンバーターの入力シャフトと出力シャフト間の速度比は、0~1の間で飽和され、シミュレーションが操作範囲内に留まるようにします。
トルクコンバーターの効率性は、タービン出力( )のインペラ出力( )に対する比率として定義されます。
ストール時に速度比が低ければ、通常はトルク増幅の利点が出力損失の欠点より勝りますが、Speed Ratioが増大するとトルク増幅は失われ、出力損失は維持されたままになります。この現象は、タービンアセンブリに統合されているロックアップクラッチの導入によって解決できます。Speed Ratioが1に近づいたら(つまりタービン速度がインペラ速度に近づいたら)、摩擦ディスクのロックアップクラッチが接続され、タービンをトルクコンバーターのハウジングにロックします。これによりインペラとタービンが一緒に効果的にロックされ、スリップと関連する損失が排除されます。このモードの間は、Speed RatioとTorque Ratioはどちらも1になります。
ロックアップクラッチは、目的のクラッチ接続の入力信号に基づいてトルクをインペラからタービンに伝送する機能を持つスプリングダンパーとしてモデル化されます。クラッチから生成されたトルクは、トルクコンバーターの粘性流体によって生成されたトルクと一緒に、変速機入力シャフトに適用されます。
クラッチの状態は、次の式を使用して定義されます:
- は、クラッチ接続トルク
- は、トランスミッション制御ユニットによって生成され適切な遅延伝達機能を介して渡される、目的の接続信号
- は、クラッチの剛性
- は、クラッチのダンピング
- は、クラッチのスリップ角
さらに、最大接続トルクを超えないようにするために、トルクは と (クラッチ容量)の間で飽和されます。
必要な接続信号は無次元です。必要な接続ゼロ(0)はクラッチの切り離しを表し、1はクラッチが接続されインペラとタービンシャフトがロックされている状態を表します。クラッチスリップの導関数は、次の式によって求められます:
Transmission Control Unitブロック

カスタムのタイマーブロックは、さらなるアップシフトまたはダウンシフトが許されない間の、アップシフトまたはダウンシフト後のギアの最小時間を確立するために使用されます。この修正と適切な伝達関数は、クラッチの作動システムの非物理モデルとして必要とされ、ギアが含まれます、アクセスペダルを突然離した後のアップシフトを防ぐため、追加の拘束が導入されています。この機能は、スロットル開度の変化率を監視し、その変化率が選択しきい値を下回ると要求されたアップシフトをブロックすることで達成されます。
Gearboxブロック
トランスミッションの変速機は単純な代数の入力-出力関係としてモデル化され、現在のギア比と変速機アセンブリ全体の効率性が考慮されます。Gearboxブロックへの入力は、入力に適用されるトルク、出力シャフトの回転速度、現在のギアです。Gearboxブロックでは、出力シャフトの回転速度、入力トルク、現在のギア値に基づいて、トランスミッションの出力におけるトルクの量と、入力シャフトの回転速度を計算します。次の式を参照してください。
- は、変速機の入力シャフトと出力シャフトのトルク
- は、入力シャフトと出力シャフトの回転速度
- は、現在のギア比
- は、変速機の効率性
MotionView車両ライブラリ内のオートマチックトランスミッションパワートレイン


- アタッチメント
-
ラベル 変数 アタッチメントエンティティ コメント PowerTrain Mount Body b_body Vehicle Body Differential Body b_diff Carrier FWDのみ Vehicle CG Location p_cg_location Vehicle Body CG FWDのみ - ボディ
- 以下のボディがシステム内に含まれています:
- Engine/Trans:非動作状態のエンジンの集中質量と慣性を表します。エンジンのクランクシャフトとその回転はモデル化されません。代わりに、FMUモデル内では、クランクシャフトの集中慣性および強固に取り付けられたフライホイールとインペラが考慮されます。エンジンボディはブッシュエンティティを使用して車体に取り付けられます。
- Main Shaft(RWDおよびAWDドライブラインのみ): トランスミッションの出力シャフトを表し、適用されたFMUの出力トルクを受け取ります。その角速度は、変速機の出力シャフトの回転速度に直接対応します。回転ジョイントによってEngineボディに接続され、カプラーを介してドライブラインの適切なアクスルに接続されます。
- エンジン / トランスミッションマウント
- エンジンボディは3つのブッシュによってシャーシに取り付けられます。ブッシュのマウント位置と向きは、MDLシステム内の対応するポイントを使用して、パラメータで定義されます。
- FMUエンジンおよびトランスミッション
- 入力、出力、パラメータ、ソルバー設定を含むオートマチックトランスミッションパワートレインのFMUリプレゼンテーションが含まれます。
- FMU入力
-
結合 説明 単位 Throttle from Driver ドライバからのアクセルペダルの入力。 0~1 Transmission Output Speed 変速機の出力シャフトの回転速度。 Manual Gear Demand 省略可能です。有効にすると、‘Gear Demand’ソルバー変数を介してユーザーがギアシフトの履歴信号をFMUに入力できます。 1~6 - FMU出力
-
結合 説明 単位 Transmission Speed Output Torque Engine Speed Engine Torque Current Gear 1~6 Lockup Status 0~1 Speed Ratio 0~1 Gearbox Input Shaft Speed TC Efficiency 0~1 - FMU Parameters
-
名前 ID 説明 単位 Clutch Capacity Cc クラッチが適用できる最大トルク。 Engine Inertia Ie エンジンボディとインペラボディの回転慣性。 Maximum Engine Torque max_net_torque エンジンが生成できる最大トルク。 Rated Engine Speed rated_eng_rpm エンジンの定格速度。 Maximum Engine Speed max_eng_rpm エンジンのクランクシャフトの最大角速度。 Initial Engine Speed omega_ini エンジンの初期角速度。 Engine Stall Speed Ll エンジンの失速速度。 Clutch Damping dc ロックアップクラッチのトーションスプリングの減衰係数。 Clutch Stiffness kc ロックアップクラッチのトーションスプリングの剛性係数。 Downshift Threshold ds2 – ds6 ギア2~6の、フルスロットルでダウンシフトするときのトランスミッション出力シャフト速度のしきい値。 Upshift Threshold us1 – us5 ギア1~5の、フルスロットルでアップシフトするときのトランスミッション出力シャフト速度のしきい値。 gratios gratios ギア比。 Gearbox Efficiency eta_gbox 変速機の効率性。 Lockup Threshold lock3 – lock5 ギア3~5の、フルスロットルでロックアップクラッチを接続するときのトランスミッション出力シャフト速度のしきい値。 Unlock Threshold unlock3 – unlock6 ギア3~5の、フルスロットルでロックアップクラッチを切り離すときのトランスミッション出力シャフト速度のしきい値。 Manual Option manual オートマチックとマニュアルのギア選択の切り替えオプション。 0、1 Minimum Time for Upshift us_wait アップシフト後に別のアップシフトを受け入れるまでの最小時間。 Minimum Time for Downshifting ds_wait ダウンシフト後に別のダウンシフトを受け入れるまでの最小時間。 Throttle Scaling scale_throttle スロットルのスケーリング係数。 0 - 1 Clutch Scaling clutch_torque_scale トルクコンバーターのロックアップクラッチが適用されるトルクをスケーリングする値。 0 - 1 Downshift Threshold Scaling downshift_th_scale ダウンシフトの計算済み速度しきい値をスケーリングする値。 0 - 1 Upshift Threshold Scaling upshift_th_scale アップシフトの計算済み速度しきい値をスケーリングする値。 0 - 1 Lockup Threshold Scaling lockup_th_scale トルクコンバーターのロックアップクラッチを接続するときの計算済み速度しきい値をスケーリングする値。 0 - 1 Unlock Threshold Scaling unlock_th_scale トルクコンバーターのロックアップクラッチを切り離すときの計算済み速度しきい値をスケーリングする値。 0 - 1 Minimum Throttle Opening Gradient for Tip-out correction min_throttle_grad_tipout それを下回るとアップシフトがブロックされる(チップアウト修正)、スロットル開度勾配の最小値。 TC Viscous Fluid Density rho トルクコンバーター内でインペラとタービンを連結させる粘性流体の密度推定値。 TC Diameter D トルクコンバーターの最大外径。
- フォース
- Differential Torque:トランスミッションの出力に適用される作用反作用トルク。FWDシステムでは、ピニオンに直接適用されます。RWDおよびAWDシステムでは、同じシステム内のメインシャフトボディに適用されます。反作用トルクはEngine / Transボディに適用されます。
- ソルバー変数
-
エンティティ タイプ 説明 コメント Driver Throttle Output アタッチメントソルバー変数 ドライバからのスロットル信号。 0 - 1 Dummy Driver Clutch Output アタッチメントソルバー変数 ドライバのダミーソルバー変数。 Dummy Driver Gear Output アタッチメントソルバー変数 ドライバのダミーソルバー変数。 Dummy Engine Speed アタッチメントソルバー変数 ドライバのダミーソルバー変数。 Gearbox Input Shaft Speed ソルバー変数 変速機の入力シャフトの回転速度で、トルクコンバーターのタービンに連結されます。 Gear Demand ソルバー変数 FMUが追従するギアシフトの履歴信号。 FMU Output Torque ソルバー変数 トランスミッションの出力に適用されるトルク。 Gearbox Output Shaft Speed アタッチメントソルバー変数 変速機出力シャフト速度。 注: ‘FMU Output Torque’ソルバー変数内の式は、MODELの長さ単位がmmの場合のみ有効です。パワートレインのモデル単位はN、m、kg、sです。MODELの単位が異なる場合は、1000のスケール係数(倍率)変更を行う必要があります。 - データセット
-
- パワートレインのデータ(エンジン、クラッチ)
- フルビークルモデルに存在するAltair Driverに必要な情報が含まれます。
ラベル 説明 Throttle Scaling スロットル0~1の変動性 Max Powertrain Torque 100%スロットルでのパワートレインからのトルク出力 Min Powertrain Torque 0%スロットルでのパワートレインからのトルク出力 伝動効率 入力角速度 / (出力角速度*ギア比)
制限事項
- 選択したギアに関する情報はAltair Driverに提供されません。この情報を提供するには、ADFファイル内のGEAR_CLUTCH_CONTROLブロックを編集し、Altair Driver MDLエンティティに表示されるUser Signalsタブを介して、FMUからの対応する出力信号を含める必要があります。
- (フライホイールやトルクコンバーターのインペラなどの)強固にリンクした要素を含む、クランクシャフトのエンジンシャフトの慣性は、FMU内で考慮されます。タービン、変速機入力シャフト、変速機の回転成分の慣性は、トランスミッションの出力シャフトを表すボディ内でひとまとめにする必要があります。
- 変速機内のクラッチとギアの作動システムのモデルは存在しないので、ギアシフト時の出力トルク信号に急上昇が見られる可能性があります。
Twin Activateモデルの編集とパワートレインFMUの作成
パワートレインモデルの特性、式、コントロール、ロジックを変更するには、パワートレインのTwin Activateモデルを編集し、新しいFMUを再作成する必要があります。
- カスタムエンジントルクマップは、エンジンスーパーブロックの図のコンテキストで入力できます。eng_trq_lookup内の参照も解析する必要があります。
- カスタムトルクコンバーターの特性は、Torque_converterスーパーブロックの図のコンテキストで入力でき、ルックアップテーブルlamdaおよびtorque_ratio_lookup内の対応する配列アタッチメントを解析します。
目的の変更を行った後、Code GenerationおよびModel Exchangeオプションを使用して、新しいFMUをエクスポートできます。
参考資料
- 1.Diachuk M, Easa SM.Modeling Combined Operation of Engine and Torque Converter for Improved Vehicle Powertrain’s Complex Control.Vehicles.2022; 4(2):501-528. https://doi.org/10.3390/vehicles4020030
- LI, Y. A. N. G.; SUNDÉN, Max. Modelling and measurement of transient torque converter characteristics.2016.PhD Thesis.Chalmers University of Technology.
- KIRTANE, Chinmay, et al.Gear shift schedule optimization and drive line modeling for automatic transmission.In: Proc.1st Int. 16th Natl.Conf.Mach.Mech.2013. p. 254-260.